5034-IOL4 및 5034-IOL4XT IO-Link 마스터 4채널 모듈
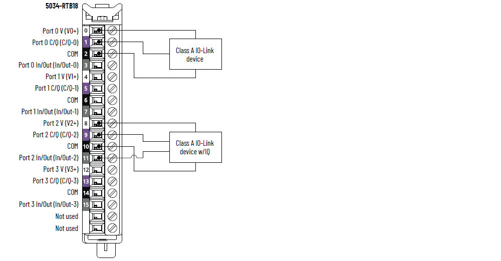
5034-IOL4 및 5034-IOL4XT 배선 다이어그램 – IO-Link 모드

|
5034-IOL4 및 5034-IOL4XT 배선 다이어그램 – DI 모드

|
5034-IOL4 및 5034-IOL4XT 배선 다이어그램 – DO 모드

|
5034-IOL4 및 5034-IOL4XT 기능 블록 다이어그램

항목 | 5034-IOL4, 5034-IOL4XT |
|---|---|
포트 수 | Class A 포트 4개 |
통신 속도 | 4.8 Kbps, 38.4 Kbps, 230.4 Kbps |
정격 전압 | 20~30V DC |
포트 당 최대 V+ 전류 정격 | 0.5 A |
IO-Link 장비 케이블 최대 길이 | 20 m (66 ft) |
IO-Link 프로토콜 버전 | 버전 1.0 및 1.1 |
항목 | 5034-IOL4, 5034-IOL4XT |
|---|---|
온 상태 전압 범위 채널 0, 2, 4, 6 | 11~30V DC – C/Q (SIO 모드) |
온 상태 전압 범위 채널 1, 3, 5, 7 | 10~30V DC – I/Q |
최소 온 상태 전류 채널 0, 2, 4, 6 | 2 mA – C/Q (SIO 모드) |
최소 온 상태 전류 채널 1, 3, 5, 7 | 2 mA – I/Q |
공칭 온 상태 전류 채널 0, 2, 4, 6 | 2.5 mA – C/Q (SIO 모드) |
공칭 온 상태 전류 채널 1, 3, 5, 7 | 2.3 mA – I/Q |
최대 온 상태 전류 채널 0, 2, 4, 6 | 6.6 mA – C/Q (SIO 모드) |
최대 온 상태 전류 채널 1, 3, 5, 7 | 5 mA – I/Q |
최대 오프 상태 전압 채널 0, 2, 4, 6 | 5V DC – C/Q (SIO 모드) |
최대 오프 상태 전압 채널 1, 3, 5, 7 | 5V DC – I/Q |
최대 오프 상태 전류 채널 0, 2, 4, 6 | 1.5 mA – C/Q (SIO 모드) |
최대 오프 상태 전류 채널 1, 3, 5, 7 | 1.5 mA – I/Q |
최소 입력 임피던스 | 1.6 kΩ @ 11V DC – C/Q (SIO 모드) 2 kΩ @ 10V DC – I/Q |
공칭 입력 임피던스 | 9.6 kΩ @ 24V DC – C/Q (SIO 모드) 10.4 kΩ @ 24V DC – I/Q |
최대 입력 임피던스 | 15 kΩ @ 30V DC – C/Q (SIO 모드) 15 kΩ @ 30V DC – I/Q |
최대 입력 지연 시간(나사에서 백플레인까지) 채널 0, 2, 4, 6 Off에서 On으로 On에서 Off로 | 900 µs |
최대 입력 지연 시간(나사에서 백플레인까지) 채널 1, 3, 5, 7 Off에서 On으로 On에서 Off로 | 60 µs |
입력 최소 펄스 폭 채널 0, 2, 4, 6 Off에서 On으로 On에서 Off로 | 1 ms |
입력 최소 펄스 폭 채널 1, 3, 5, 7 Off에서 On으로 On에서 Off로 | 0.125 ms |
입력 필터 시간 채널 0, 2, 4, 6 Off에서 On으로 On에서 Off로 | 0 µs, 2 ms (기본값), 5 ms, 10 ms, 20 ms, 50 ms |
입력 필터 시간 채널 1, 3, 5, 7 Off에서 On으로 On에서 Off로 | 0 μs, 100 μs, 200 μs, 500 μs (기본값), 1 ms, 2 ms, 5 ms, 10 ms, 20 ms, 50 ms 0 μs 설정은 10 μs 필터에 내장됩니다. |
단순 카운터, 카운터 주파수 채널 0, 2, 4, 6 | 0~f max = 500 Hz |
단순 카운터, 카운터 주파수 채널 1, 3, 5, 7 | 0~f max = 4000 Hz |
입력의 타임스탬프(이벤트 시퀀스) 채널 0, 2, 4, 6 | 있음, ±500 µs 정확도 |
입력의 타임스탬프(이벤트 시퀀스) 채널 1, 3, 5, 7 | 있음, ±10 µs 정확도 |
이벤트 | 예 |
패턴 일치 | 예 |
항목 | 5034-IOL4, 5034-IOL4XT |
|---|---|
온 상태 전압 범위 채널 0, 2, 4, 6 | 20~30V DC – C/Q (SIO 모드) |
온 상태 전압 범위 채널 1, 3, 5, 7 | 20~30V DC – I/Q |
켜짐 상태 전압 강하(최대) 채널 0, 2, 4, 6 | 0.6V DC – C/Q (SIO 모드) |
켜짐 상태 전압 강하(최대) 채널 1, 3, 5, 7 | 0.3V DC – I/Q |
채널당 최대 On 상태 전류 채널 0, 2, 4, 6 | 250 mA – C/Q (SIO 모드) |
채널당 최대 On 상태 전류 채널 1, 3, 5, 7 | 500 mA – I/Q |
포인트당 최대 오프 상태 누설 전류 오프 상태 단선 감지 비활성화됨 채널 1, 3, 5, 7 전용 | 0.1mA |
포인트당 최대 오프 상태 누설 전류 (1) 오프 상태 단선 감지 활성화됨 채널 1, 3, 5, 7 전용 | 0.5 mA |
출력당 최대 서지 전류 채널 1, 3, 5, 7 | 10ms 동안 1 A, 3초마다 반복 가능 |
모듈당 최대 출력 전류 정격 | 3 A |
최대 출력 지연 시간(백플레인에서 나사까지) 채널 0, 2, 4, 6 Off에서 On으로 On에서 Off로 | 1 ms |
최대 출력 지연 시간(백플레인에서 나사까지) 채널 1, 3, 5, 7 Off에서 On으로 On에서 Off로 | 0.15 ms |
개방 부하 감지 진단 채널 1, 3, 5, 7 전용 | 있음, 설정 가능(기본값은 꺼짐) |
출력 단락/과부하 감지 채널 0, 2, 4, 6 | 예 |
출력 단락/과부하 감지 채널 1, 3, 5, 7 | 예 |
(1) 권장 부하 저항기 – 전자식 출력을 통해 누설 전류의 영향을 제한하기 위해 부하와 병렬로 부하 저항기를 연결할 수 있습니다. 24V DC 작동의 경우 트랜지스터 작동을 위해 5.6 kΩ, 0.5 W 저항기를 사용하십시오. | |
항목 | 5034-IOL4, 5034-IOL4XT |
|---|---|
입력/출력 수 | 8채널, 구성 가능, SIO 모드로 설정된 4x C/Q 채널 포함, 싱킹 입력, 소싱 출력 |
공칭 SA 전원 전압 | 24V DC |
SA 전원 전압 범위 | 20~30V DC |
공칭 SA 전원 전류 | 3.2 A |
SA 전원 최대 전류 | 3.3 A |
무부하 시 SA 전원 전류 | 14 mA |
SA 역극성 보호 | 예 |
최대 소비 전력 (1) | 1.04 W |
최대 열 방출 (1) | 3.55 BTU/시간 |
RTB 유형 작업 | 250V(연속), 기본 절연 유형, 시스템 - 현장 SA 전원 및 채널 사이에 절연 없음 개별 채널 사이에 절연 없음 |
RIUP 지원 | 예 |
Cip sync | 있음, 슬레이브 전용 일반 클럭 |
Electronic Keying | 프로그래밍 소프트웨어를 통한 Electronic Keying |
RTB 키 위치(슬롯) | 3, 6, 12 |
RTB 지원됨 | 5034-RTB18, 5034-RTB18S |
배선 카테고리 (2) | 2 - 신호 포트 2 - 전원 포트 |
배선 사양 | PointMax I/O 시스템 사양 기술 데이터(Publication 5034-TD001)에서 탈착식 단자대의 배선 사양을 참조하십시오. |
표시기 | 녹색/적색 모듈 상태 표시기 1개 녹색/적색 SA 전원 상태 표시기 1개 황색/적색 I/O 상태 표시기 8개 |
치수(HxWxD) | 123.6 x 15.0 x 66.4 mm (4.87 x 0.59 x 2.61 in.) |
무게 | 48.0 g (1.69 oz.) – 5034-IOL4 51.0 g (1.80 oz.) – 5034-IOL4XT |
외함 유형 | 없음(개방형) |
북미 온도 코드 | T4 |
UKEX/ATEX 온도 코드 | T4 |
IECEx 온도 코드 | T4 |
(1) 값은 60 °C(140 °F)에서 측정됩니다. 소비 전력은 온도에 따라 달라집니다. (2) 전도체 라우팅을 계획하려면 위의 전도체 카테고리 정보를 사용하십시오. 산업 자동화 배선 및 접지 가이드라인(Publication 1770-4.1)을 참조하십시오. 해당 시스템 레벨 설치 매뉴얼에 설명된 바에 따라 전선 연결 계획시 이 전선 분류 정보를 이용하십시오. | |
의견을 작성 부탁드립니다.