5034-IOL4および5034-IOL4XT 4チャネルIO-Linkマスタモジュール
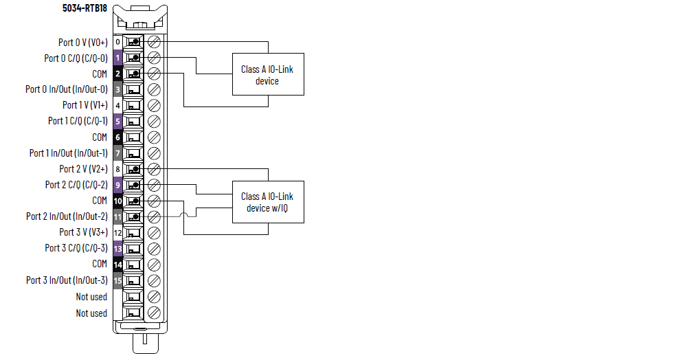
5034-IOL4および5034-IOL4XTの配線図 – IO-Linkモード

|
5034-IOL4および5034-IOL4XTの配線図 – DIモード

|
5034-IOL4および5034-IOL4XTの配線図 – DOモード

|
5034-IOL4および5034-IOL4XTのファンクション・ブロック・ダイアグラム

項目 | 5034-IOL4、5034-IOL4XT |
|---|---|
ポート数 | クラスAポートx4 |
通信速度 | 4.8Kbps、38.4Kbps、230.4Kbps |
定格電圧 | DC20~30V |
ポート当たりの最大V+定格電流 | 0.5A |
IO-Linkデバイスケーブル最大長 | 20m (66フィート) |
IO-Linkプロトコルバージョン | バージョン1.0および1.1 |
項目 | 5034-IOL4、5034-IOL4XT |
|---|---|
オン時電圧範囲 チャネル0、2、4、6 | DC11~30V – C/Q (SIOモード) |
オン時電圧範囲 チャネル1、3、5、7 | DC10~30V – I/Q |
オン時最小電流 チャネル0、2、4、6 | 2mA – C/Q (SIOモード) |
オン時最小電流 チャネル1、3、5、7 | 2mA – I/Q |
オン時公称電流 チャネル0、2、4、6 | 2.5mA – C/Q (SIOモード) |
オン時公称電流 チャネル1、3、5、7 | 2.3mA – I/Q |
オン時最大電流 チャネル0、2、4、6 | 6.6mA – C/Q (SIOモード) |
オン時最大電流 チャネル1、3、5、7 | 5mA – I/Q |
オフ時最大電圧 チャネル0、2、4、6 | DC5V – C/Q (SIOモード) |
オフ時最大電圧 チャネル1、3、5、7 | DC5V – I/Q |
オフ時最大電流 チャネル0、2、4、6 | 1.5mA – C/Q (SIOモード) |
オフ時最大電流 チャネル1、3、5、7 | 1.5mA – I/Q |
最小入力インピーダンス | DC11Vのとき1.6kΩ – C/Q (SIOモード) DC10Vのとき2kΩ – I/Q |
入力インピーダンス(公称) | DC24Vのとき9.6kΩ – C/Q (SIOモード) DC24Vのとき10.4kΩ – I/Q |
最大入力インピーダンス | DC30Vのとき15kΩ - C/Q (SIOモード) DC30Vのとき15kΩ – I/Q |
最大入力遅延時間(ねじからバックプレーンまで) チャネル0、2、4、6 オフからオン オンからオフ | 900µsec |
最大入力遅延時間(ねじからバックプレーンまで) チャネル1、3、5、7 オフからオン オンからオフ | 60µsec |
最小入力パルス幅 チャネル0、2、4、6 オフからオン オンからオフ | 1msec |
最小入力パルス幅 チャネル1、3、5、7 オフからオン オンからオフ | 0.125msec |
入力フィルタ時間 チャネル0、2、4、6 オフからオン オンからオフ | 0µsec、2msec(デフォルト)、5msec、10msec、 20msec、50msec |
入力フィルタ時間 チャネル1、3、5、7 オフからオン オンからオフ | 0µsec、100µsec、200µsec、500µsec(デフォルト)、1msec、2msec、5msec、10msec、20msec、50msec 0µsec設定は、10µsecフィルタに含まれています。 |
シンプルカウンタ、カウンタ周波数 チャネル0、2、4、6 | 0…f max = 500Hz |
シンプルカウンタ、カウンタ周波数 チャネル1、3、5、7 | 0…f max = 4000Hz |
入力のタイムスタンプ(イベントのシーケンス) チャネル0、2、4、6 | あり、±500µsec精度 |
入力のタイムスタンプ(イベントのシーケンス) チャネル1、3、5、7 | あり、±10µsec精度 |
イベント | あり |
パターン一致 | あり |
項目 | 5034-IOL4、5034-IOL4XT |
|---|---|
オン時電圧範囲 チャネル0、2、4、6 | DC20~30V – C/Q (SIOモード) |
オン時電圧範囲 チャネル1、3、5、7 | DC20~30V – I/Q |
オン時最大電圧降下 チャネル0、2、4、6 | DC0.6V – C/Q (SIOモード) |
オン時最大電圧降下 チャネル1、3、5、7 | DC0.3V – I/Q |
チャネル当たりのオン時最大電流 チャネル0、2、4、6 | 250mA – C/Q (SIOモード) |
チャネル当たりのオン時最大電流 チャネル1、3、5、7 | 500mA – I/Q |
1点当たりのオフ時最大漏れ電流 オフ時開配線検出無効 チャネル1、3、5、7のみ | 0.1mA |
1点当たりのオフ時最大漏れ電流 (1) オフ時開配線検出有効 チャネル1、3、5、7のみ | 0.5mA |
出力当たりの最大サージ電流 チャネル1、3、5、7 | 10msecで1A、3secごとに繰返し可能 |
モジュール当たりの最大出力電流定格 | 3A |
最大出力遅延時間(バックプレーンからねじまで) チャネル0、2、4、6 オフからオン オンからオフ | 1msec |
最大出力遅延時間(バックプレーンからねじまで) チャネル1、3、5、7 オフからオン オンからオフ | 0.15msec |
オープン負荷検出診断 チャネル1、3、5、7のみ | あり、構成可能(デフォルトはオフ) |
出力短絡/過負荷検出 チャネル0、2、4、6 | あり |
出力短絡/過負荷検出 チャネル1、3、5、7 | あり |
(1)推奨される負荷レジスタ-ソリッドステート出力からの漏れ電流の影響を制限するため、負荷に並行して負荷レジスタを接続できます。
DC24Vで動作する場合は、トランジスタ動作に5.6kΩ、0.5Wレジスタを使用します。 | |
項目 | 5034-IOL4、5034-IOL4XT |
|---|---|
入力/出力の数 | 8チャネル、構成可能、SIOモードに構成されたC/Qチャネル4個を含む、シンク入力、ソース出力 |
SA電源電圧(公称) | DC24V |
SA電源電圧範囲 | DC20~30V |
SA電源電流(公称) | 3.2A |
SA電源電流(最大) | 3.3A |
SA電源電流(負荷なし) | 14mA |
SA逆極性保護 | あり |
最大消費電力 (1) | 1.04W |
最大熱放散 (1) | 3.55BTU/hr |
絶縁電圧 | 250V (連続)、基本絶縁タイプ、システムからフィールド SA電源とチャネル間の絶縁なし 個々のチャネル間の絶縁なし |
RIUPサポート | あり |
CIP Sync | あり、スレーブ専用通常クロック |
電子キーイング | プログラミングソフトウェアを使用した電子キーイング |
RTBキー位置(スロット) | 3、6、12 |
サポートされるRTB | 5034-RTB18、5034-RTB18S |
配線カテゴリ (2) | 2 - 信号ポート 2 - 電源ポート |
配線仕様 | 『PointMax I/Oシステムの仕様テクニカルデータ』(Pub. No. 5034-TD001)の「脱着式端子台の配線仕様」を参照 |
インジケータ | 緑色/赤色のモジュール・ステータス・インジケータx1 緑色/赤色のSA電源ステータスインジケータx1 黄色/赤色のI/Oステータスインジケータx8 |
概算寸法(HxWxD) | 123.6 x 15.0 x 66.4mm (4.87 x 0.59 x 2.61インチ) |
概算重量 | 48.0g (1.69オンス) – 5034-IOL4 51.0g (1.80オンス) – 5034-IOL4XT |
エンクロージャタイプ | なし(開放型) |
北米温度コード | T4 |
UKEX/ATEX温度コード | T4 |
IECEx温度コード | T4 |
(1)値は60°C (140°F)で測定したものです。 消費電力は温度によって変わります。 (2)この導線カテゴリ情報を使用して、導線の敷設を計画してください。 『配線と接地のガイドライン』(Pub.No.
1770-4.1)を参照してください。
導線の敷設を計画する際には、該当するシステムレベルの設置マニュアルでの説明に従って、以下の導線カテゴリ情報を参考にしてください。 | |
ご質問やご意見